Door Edwin PE1PWF
De Yaesu FT-817 heeft de mogelijkheid om een batterij van ongeveer 1000mAh te laden. Helaas kan een grotere accu niet in een nacht worden opgeladen. Het enige wat je kunt doen is de laad knop voor een tweede keer indrukken om de volledige capaciteit in uw batterij te laden. Daar heb ik niet echt zin aan, dus ik nam een kijkje in het laadcircuit of er een modificatie mogelijk zou zijn. De initiële laadstroom is nu ongeveer 180 mA, en kan gemakkelijk worden verdubbeld voor het opladen van een 2000mAh NiMH-batterij.
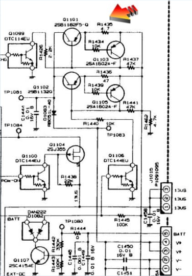
Verwijder de batterij voordat u begint met de modificatie!! Anders zal de zekering knappen.
Deze kleine zekering (vlakbij de batterij draden) is een 3A smd zekering of een 0 Ohm smd weerstand, dus als onze batterij niet werkt, controleer dan deze zekering. Let wel, in het schema lijkt deze er niet te zijn!

De 2SB1182 is de transistor die zorg draagt voor het aan- en uitschakelen van het laden, R1435 4.7 Ohm, beperkt de stroom die kan stromen naar de batterij. Als de waarde wordt verlaagd door een parallelle weerstand, kunt u een grotere batterij opladen in dezelfde tijd.

Vroeger kon ik een 1600 mAh batterij opladen in 10 uur met een 10 Ohm weerstand parallel aan R1435. Nu ik een 2200 mAh batterij heb moet ik de weerstand nog meer laten zakken. Nu gebruik ik een 4.7 Ohm weerstand parallel aan R1435, en het lijkt erop dat slechts 8 uur voldoende is om 2.050 mAh opladen, dus ik denk de 2200 mAh batterij met 10 uur laden goed vol zal zijn.
Open de boven klep door het verwijderen van deze 7 schroeven.

Verwijder voorzichtig het deksel en haal de luidsprekerkabels los.

Het werkt het beste als je de bodem cover ook verwijderd door de 9 schroeven te verwijderen. Wees voorzichtig met het batterijcompartiment slot!

Maak de onderkant los en het kleine plastic gedeelte samen met de veren, zodat u deze niet kwijtraakt.

Koppel de vier kabels van de voor- en RF/versterker los. De kabel van het front kan niet zomaar worden getrokken uit de connector, u moet het bruine “lock” voorzichtig optillen, zodat de scharnieren niet breken.

Nu kan je de 5 schroeven waarmee de printplaat vast zit verwijderen en dan kun je de PCB te bevrijden van de behuizing. De accukabel moet door een opening getrokken worden, dus wees voorzichtig!

Draai de printplaat om en zoek de 4.7 Ohm weerstand. Soldeer een weerstand parallel aan deze om de stroom te verhogen.

Wees voorzichtig houd weerstand uit de buurt van het rechter gat, je weerstand kan gemakkelijk contact met de behuizing van de FT-817 maken. Aangezien de weerstand 4,7 ohm wordt gebruikt voor 1000mAh, kunt u eenvoudig de nieuwe waarde voor uw batterij berekenen.
| 4.7 voor 1000 |
| 4.7 15 / / = 3,6 voor 1300 |
| 4.7 10 / / = 3.2 voor 1500 |
| 4.7 +8.2 / / = 3 voor 1600 |
| 4,7 6,8 / / = 2,8 voor 1700 |
| 4,7 4,7 / / = 2.35 voor 2000 |
U kunt de laadtijd wijzigen om ervoor te zorgen dat de batterij volledig wordt opgeladen. Zet je 817 weer in elkaar, wees voorzichtig met de 3-polige stekker wanneer u het bord opnieuw terugplaatst. Ik heb deze modificatie tweemaal zonder problemen uitgevoerd, zelfs 4,7 / / 4,7 ohm werkt goed. Maar neem het me niet kwalijk wanneer je je FT-817 verknalt.
Steve, M3ZQO, gaf enkele tips over de opwaarderen van de laadstroom, het lijkt dat deze stroom ook moet worden opgevoed met het gebruik van een grotere batterij. Het toevoegen van een 47 Ohm weerstand over R1436 (47 Ohm) moet dit “probleem” aan te pakken zijn. De stroom (18 mA) voor het vol houden van uw batterij wordt verdubbeld. (te gebruiken voor een 2000 mAh batterij) Ik heb het nog niet getest, maar het lijkt me dat het zou moeten werken.
Het gebruiken van de informatie van deze pagina voor weergave elders, zonder bronvermelding, is niet toegestaan! Eventuele updates verschijnen op de website van mijn Radio Groep PI4FRG in de sectie: PROJECTEN